Духовой шкаф плиты имеет отдельный регулятор на три положения. Обладая минимальными познаниями в области электромонтажных работ и имея необходимый инструмент, любой владелец устройства способен справиться с этой задачей. Схема подключения электроплиты С другой стороны, полностью все конфорки и духовку, да еще на полную мощность, может и никогда и не включите, а более мощные автоматы стоят прилично дороже.


К тому же, габаритные размеры у нее в отличии от мощных розеток небольшие и все это дело можно удобно смонтировать за шкафчиками кухни. Как подключить варочную поверхность дома. летняя спецодежда


Эта группа должна питаться согласно п.


Такие перемычки из меди или латуни должны идти в комплекте с варочной панелью. Подключение варочной панели расписано тут. Схема и способы подключения Электрические бытовые плиты — мощное оборудование, потребляемый ими ток порядка А. В таком случае происходит замыкание Р и Р Если в силовом щитке мало место — отличное решение проблемы.


Ремонт печки Мечта ,возвращение к жизни,замена тэна,лампочки ,ремонт корпуса
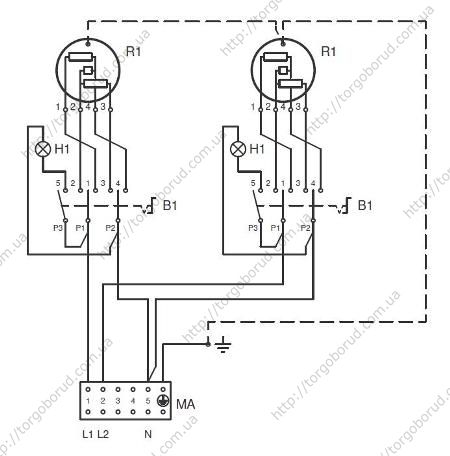
Электроконфорки
Два вышеуказанных защитных устройства можно заменить одним — дифференциальным автоматом. Схема и способы подключения Электрические бытовые плиты — мощное оборудование, потребляемый ими ток порядка А. Обычно они расположены в отдельном «кармашке», там же где и клеммы.


Зачастую эти проблемы становятся непреодолимыми. Для выполнения этой операции понадобиться длинная линейка, угольник и карандаш.


Далее согласно п. Лучше всего для этой цели подойдёт кембрик.


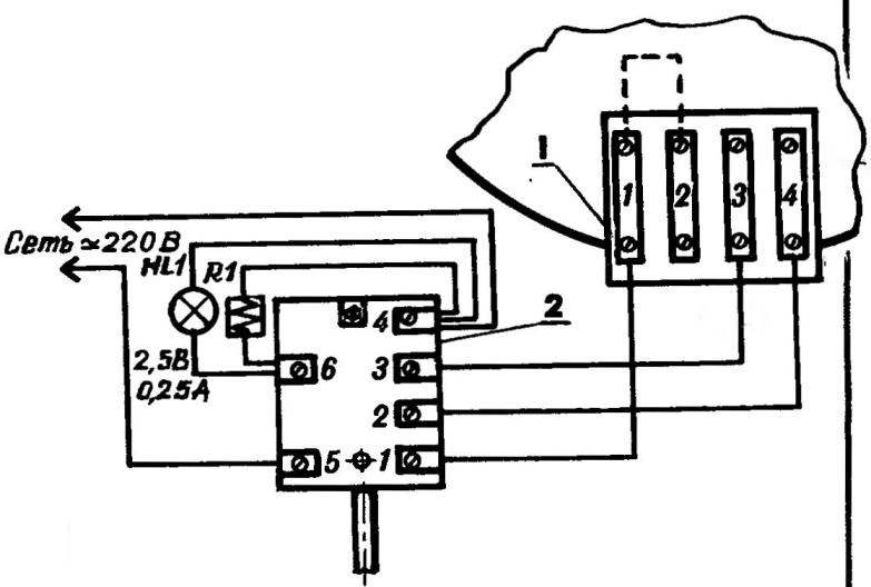
Для духового шкафа также есть своя лампа, которая обозначена цифрой 5.


После чего концы запрессовываются пресс клещами и изолируются изолентой или термотрубкой. Так что перед включением обязательно еще раз проверьте, правильно ли прикручены провода фаза и ноль.


Также в наличии HL3. Также снимается фиксирующая планка, придерживающая кабель. Естественно, цепь, через которую проходит ток, меняется. Замена конфорки на электроплите, легко и просто…
Меры безопасности
При подключении важно серьезно подходить к мерам безопасности. Проводка, розетка с вилкой или клеммник должны быть рассчитаны на значительные нагрузки.
Самое главное нужно правильно подобрать сечение кабеля.


Все соединения должны быть хорошо закрученными, слабые незатянутые болты или винты при подключении проводки не допускаются.
Важно также не перепутать проводку при подключении к плите, розетке, вилке УЗО и автомату.
Подведем небольшой итог.
Чтобы электроплита работала с максимальной безопасностью, следует обеспечить подвод электроэнергии к ней с соответствующими параметрами – проводка, розетка и автомат должны выдерживать нагрузку больше, чем создает электроплита, а вот УЗО по силе тока должен максимально быть приближенным к данному параметру электроприбора. И лучше, если для запитки электроплиты используется отдельная линия и автомат.
Но соблюдения условий недостаточно, еще необходимо правильно подключить проводку. Ведь плиты могут работать от однофазной сети или трехфазной, встречаются также и двухфазные плиты, и важно правильно все соединить.
Нюансы подключения ТЭНа и его проверка
На обратной стороне панели должна быть наклейка, рисунок или графическое обозначение заводской схемы подключения.


О них мы и поговорим в этой статье.


Она представляет собой небольшую духовку, на верхней грани которых располагается два ТЭНа. ТЭН Е3-Е5 — это духовой шкаф. Конечно, их плиты сейчас мало кто покупает, если есть возможность приобрести продукцию более респектабельного бренда, тем не менее круг потребителей у компании довольно большой. При однофазном питании производим одно измерение — между фазой и нулем. Очень важно протестировать ТЭН конфорки электроплиты, чтобы подключение по схеме было успешным. Итак, первым делом подключаем провод к автомату на распределительном щитке. Диагностика подключения всех проводов ТЭНа к общей схеме электроплиты должна проводиться в пассивном состоянии. В случае его удовлетворительного состояния ее легко уточнить, но чаще всего такие документы утеряны или их уже выбросили, тогда можно воспользоваться руководством, которое будет дано в статье. Пять распространенных ошибок которые могут привести к выходу из строя вашей панели, либо пожару из-за неправильного монтажа и подключения: 1Использование обычной розетки евро и вилки на 16А для панелей мощностью более 3,5кВт.
Подключение конфорок электроплиты своими руками


На схеме также можно найти элемент с обозначением Т Землю определить еще проще: это контакт вверху или внизу.
Контакты необходимо качественно заизолировать. Для этого можно использовать специальный герметик или любой другой материл, способный обеспечить защиту древесной основы столешницы от негативного влияния влаги.
Тут уж выбирать вам. Это клеммы 4 и 5; И клемма заземления, помеченная специальным значком. На схеме обозначено, как идут провода для подключения каждого отдельного нагревателя. Розетка электроплиты обязательно должна быть заземлена Завершающим этапом является крепление защитной крышки на задней панели электроплиты и включение плиты в сеть. Отсутствие индикации работы конфорки не всегда означает, что она неисправна. Ремонт электроплитки 3
Дополнительные советы
До того как приступить к замене элемента на плите, необходимо убедиться, действительно ли он вышел из строя. Обычной прозвонкой этого сделать практически невозможно, т. к. ТЭН имеет свое сопротивление. Именно сопротивление и необходимо проверять. Производитель указывает, какое значение является нормальным для исправного узла. Необходимо закрепить два щупа мультиметра на контактах нагревателя и переключиться в режим измерения сопротивления. По окончании процесса необходимо свериться с эталонным значением.


Обратите внимание! Замер сопротивления необходимо производить на демонтированном нагревателе, в противном случае будет выведено значение всей системы.
Во время монтажа будьте внимательны на местах соединения. Все оголенные провода необходимо заизолировать с помощью изоленты или термоусадочной трубки. Ни один оголенный провод не должен касаться корпуса плиты. При выполнении работ по замене, необходимо обесточить плиту. Весь инструмент, который будет использоваться, должен иметь диэлектрические рукоятки, которые не пропустят разряд, который может быть в конденсаторах, если они присутствуют в схеме.
ЭКЧ. Описание и маркировка
Если взять меньшего сечения, то не факт, что они выдержат.
Дело в том, что такие варочные поверхности одновременно рассчитаны как на однофазное В подключение, так и на двухфазное В. Но её надёжность не в пример хуже.
Так что перед включением обязательно еще раз проверьте, правильно ли прикручены провода фаза и ноль. На плите должны быть соединены одной перемычкой контакты 1,2,3 — это будет фаза красный или коричневый проводники , второй — контакты 4 и 5 — это нейтраль или ноль голубой или синий , шестой контакт — это земля зеленый или желто-зеленый. Первые две конфорки плиты являются именно ТЭНами, т.
Чаще всего используют подключение при помощи розетки и вилки. Это клеммы 4 и 5; И клемма заземления, помеченная специальным значком. Также снимается фиксирующая планка, придерживающая кабель.
Электричество, сантехника, установка бытовой техники. Просто о сложном
Особенно, если розетка уже смонтирована. Все остальное — аналогично.
Лучше для начала сфотографировать их на смартфон или цифровую камеру, чтобы знать, как выполнять подключение в обратном порядке. Обычно розетки для электроплиты имеют специальную форму.
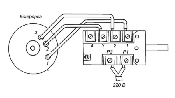
При установке его ручки в первое положение замкнутся контакты Р и Р На каждую конфорку плиты идет свой переключатель.
Так выглядит вилка для подключения электроплиты Прижимные винты на контактах ослабляются, Проводники, если они многожильные, скручиваются в жгут. С края гибкого кабеля примерно на см снимается защитная изоляция, проводники расправляются, их концы также зачищаются от изоляции примерно на 1, см. Ремонт электроплитки 2
Подключение плиты в однофазной сети
В отличие от частного дома или производственного предприятия, в квартире нет возможности подключить электроплиту к трехфазной сети. Поэтому мы будем рассматривать однофазное подключение, используемое квартирах. Большинство плит имеют следующие клеммы для подключения проводов: L1; L2; L3; N1; N2; и заземляющий контакт.
Для подключения такой электроплиты в домашнюю однофазную сеть 220 В необходимо:
- поставить перемычку между клеммами L1 и L2, L2 и L3,
- подключить к L2 фазный провод — коричневого цвета;
- оставить перемычку между клеммами N1 и N2;
- подключить к N2 нейтральный провод — синего цвета;
- к заземляющему контакту, отмеченному специальным значком, подключить провод заземления — желто-зеленого цвета.
Количество и название клемм может отличаться, уточняйте эти данные в документацию на прибор.


Однофазная схема подключения электрической плиты
Однофазная схема подключения электрической плиты


Трехфазная схема подключения электроплиты Подборка видео-руководств по теме:
Монтаж кабеля
Чтобы смонтировать кабель, нужно обеспечить соединение розетки либо клеммника с электрощитом с помощью кабеля. Прежде чем приступать к этой работе, необходимо проштробить стену. Если хочется скрыть укладку в стене, потребуется значительно больше времени, однако это поможет сохранить эстетику интерьера.


Чтобы смонтировать кабель, нужно обеспечить соединение розетки либо клеммника с электрощитом с помощью кабеля.
Но есть и более простая в исполнении альтернатива, которая особенно распространена в домах с деревянными стенами. Для того варианта нужно будет использовать внешний короб. Чтобы осуществить штробление и укладку в коробе, нужно выбрать наиболее короткий маршрут.


Но есть и более простая в исполнении альтернатива, которая особенно распространена в домах с деревянными стенами.
Проблема выбора варочных поверхностей
Выбор изделия на рынке затруднён писком подходящего вида. Ведь от параметров выбранной модели зависит тип установки варочной панели.


Варочная панель: вид после установкиИсточник tehznatok.com
Основная классификация товара:
- Изделия бывают газовые, электро- и индукционные. Что касается электрической панель – это лучший вариант для дома, где газ не проведён. Если на первом месте у покупателя стоит комфорт эксперты рекомендуют приобрести газовый прибор. Индукционная панель характеризуется современным набором преимуществ.
- Зависимая панель. Зависимой называется модель, произведённая совместно с духовкой. В данном случае духовка расположена внутри кухонного гарнитура или представляет одно целое с варочной панелью. Сочетание духовки и панели происходи не всегда, даже если они производятся одной компанией.
- Независимая модель. Она не соединена с духовкой. Главное достоинство таких агрегатов – произвольное расположение устройства на кухне. Зависимая модель изготовлена так, что может быть размещена исключительно над духовкой.
Различия по типу управления:
- Механический режим работы требует поворотного механизма. Большинство потребителей предпочитают именно этот тип.
- Сенсорные модели работают от лёгкого прикосновения вашей руки. Этот настоящий инновационный метод. Чистка панели происходит легко, поскольку поверхность отличается гладкостью.


Главное правило при выборе – параметры безопасности.Источник m.sm-shop24.ru
Разметочные работы
Разметочные работы представляют собой нанесение на стен мелом либо углем трассы прохождения кабеля, а также мест установки ее элементов. Чтобы быстро и ровно сделать трассу электропроводки, рекомендуется использовать веревку, заранее окрашенную в мел (либо уголь). Такая веревка правильно называется разметочным или малярным шнуром, увидеть, как им пользоваться можете на фото ниже:
Все что нужно для создания одного из участков, это закрепить один конец веревки в исходном положении и аккуратно протянуть его до концевой точки (чтобы окрашенная веревка не коснулась стены). После этого веревку нужно натянуть и резко отпустить, чтобы след остался на стене. Более подробно узнать о том, как сделать разметку стен под проводку, вы можете из нашей отдельной статьи.
После завершения разметки, рекомендуется сфотографировать стены в частном доме. Это позволит Вам быстро найти электропроводку при ее замене либо ремонте.
Подготовительный этап
Теперь перейдем именно к подготовке и последующему подключению рассматриваемой техники. До начала непосредственного подключения и работы с электропроводкой, следует правильно подобрать место для плиты. Существуют следующие правила, как это делать необходимо:
- место, где планируется устанавливать плиту должно быть ровным, чтобы при регулировании ножками обеспечивалось ее стабильное и устойчивое положение по горизонтали;
- длину провода следует делать с запасом, чтобы при необходимости можно было легко отодвинуть бытовую технику от стенки, не вынимая штекер из розетки;
- устройство нельзя ни в коем случае размещать близко к холодильнику, по причине того, что горячая конфорка может иметь температуру до сотни градусов;
- если плита будет встроена в кухонную стенку или гарнитур, то следует защитить панели, выполненные из пластика, от перегрева во время работы электрического прибора;
- рядом с плитой индукционного типа лучше не размещать иные электроприборы – электромагнитное поле может негативно сказаться на их эксплуатации.


Для осуществления работ понадобится иметь под рукой следующие материалы:
- 3-жильный кабель, сечение которого будет составлять 4-6 миллиметров. Это будет зависеть от длины;
- отдельный автомат для щитка, чтобы правильно осуществить подключение техники. Должен быть либо 32-амперный вариант либо 40-амперный аналог, в зависимости от проводного сечения;
- УЗО, что должно уберечь технику от перегрузок.


Последние два момента считаются обязательными компонентами процесса подключения рассматриваемого устройства, вне зависимости от производителя. Именно они спасут технику от сгорания из-за перепадов напряжения, которые могут наблюдаться в электросети города. Это своего рода переключатель. Если строители осуществили выведение только 3-жильного провода, то для монтажа спецрозетки либо клеммного ящика потребуется проделать каналы в стене, чтобы углубить кабель. Данные работы будут требовать кое-каких навыков и займут немало времени, но в итоге интерьер комнаты не пострадает, а кабель будет находиться внутри стены. Правда, сначала потребуется решить, что будет лучше сделать:
- подключить все напрямую;
- смонтировать розетку;
- смонтировать раздаточную коробку.
Если вы не знаете, что выбрать, то следует посоветоваться с профессионалом. Подключение напрямую считается наиболее безопасным, ведь отсутствие лишних кабелей существенно снижает риск перегрева устройства. В новых высотках ситуация самая простая – строители просто оставляют кабель, имеющей изоляцию, а жильцы уже сами решают, что делать. Решение через клеммный ящик, если отсутствует на кабеле вилка, также реально в новых домах.
Ящик обычно ставится на кухонной стенке не ниже 0,6 метров от пола, а плита устанавливается на расстоянии не далее пары метров от нее. Как правило, он делается из металла либо очень прочного пластика, а сверху накрывается крышкой.


Следует отметить, что внутри уже есть подключение к домашней электросети. Следует лишь узнать, каким образом можно выполнить подключение электроплиты. Схема является очень простой: черный кабель представляет собой фазу, голубой – ноль, а желтый – заземление. Все 3 жилы подключаются к коробке, с ориентировкой по цвету. Потом остается проверить затяжку винтов соединения и закрыть крышку.


Еще один способ подключения – через розетку. Сейчас на рынке есть три категории розеток:
белорусская;
У российского варианта провод заземления располагается сверху, его вход повернут на 90 градусов к 2 другим отверстиям. При работе с белорусской розеткой контакты повернуты на 120 градусов. Особенностью европейской розетки является наличие двух контактов с круглым сечением, а заземление будет иметь плоское сечение и располагаться снизу. Но этот вариант считается устаревшим. Если создавать проводку смысла нет, то смонтированную розетку просто надо проверить спецприбором, чтобы узнать фазу.


Выполняем заземление
Необходимость в заземлении объясняется большой мощностью кухонного электроприбора. Его выполнение возможно, во-первых, при использовании имеющегося общего заземления строения жилища. С этой целью следует обратиться в ЖЭК для подтверждения информации о подключении распределительного щитка собственных квадратных метров к домовому заземлению.
При подтверждении данной информации электропровод земли должен быть подсоединен к заземлению щита распределения, который представляет собой наиболее толстый электропровод, который в свою очередь подсоединен к щитовому корпусу болтом.
При отсутствии домового заземления в собственном доме или при расположении квартиры на первом этаже, заземление может быть оборудовано самостоятельно. Для этого в землю вбивают три прута, соединяемые металлической лентой, к которой крепится проволока из стали. Ее прокладка осуществляется в дом, где подсоединяется электропровод земли.
Монтаж кабеля
При выборе сечения подводного кабеля, многие совершают ошибку, руководствуясь только данными о максимальном потребляемом электроплитой токе. Игнорируя тот факт, что кабель должен выдерживать ток больший, чем номинал автоматического выключателя в щитке.
В качестве кабеля для присоединения бытовых электроплит наиболее рационально использовать кабель с одно проволочными медными жилами не распространяющий горение, например, ВВГнг или NYM.
Кабель для электроплиты следует монтировать совместно с остальной проводкой скрытым способом. Выходить из стены он должен вблизи места установки электроплиты.





